QY系列起重機減速機性能特點
考慮起重機各機械的工作特點,傳動比范圍,進一步提高產品性能,采用較少規格滿足用戶多方面的要求,其特點為:
1 承載能力高、齒輪采用滲碳、淬火、磨齒加工、承載能力比調質滾齒的軟齒面和中硬齒面齒輪減速器有大幅度提高。
2 體積小、重量輕、與軟齒面和中硬齒面減速器相比,相同承載能力減速器可降低2~4個相當機座號。
3 效率高、噪聲低、振動小。采用磨齒加工提高了精度等級,齒輪又時行修緣,每級齒輪的綜合效率為0.98,振動和噪聲顯著降低。
4 采用多級數,減少單級速比,可拉開中心距,降低減速器整機高度,滿足起重機各機構的要求;減速器的較大公稱傳動比達到400,滿足了慢速起重機的要求。
5 三支點減速器,可立式、臥式、甚至偏轉一定角度安裝,方便靈活。
6 本系列減速器有三四級結合型(即三級的裝配型式,四級的傳動比)為慢速起重機的通用化提供了前提。
QY系列起重機減速機分類、應用范圍
QY系列起重機減速機包括QYS型(三支點)和QYD型(底座式)兩個系列起重機用硬齒面減速器。它有三極、四級和三四級結合型三種,其結構簡圖見圖1。
QY系列起重機減速機主要用于起重機各有關機構,也可用于運輸,冶金,礦山,化工及輕工等機械設備的傳動中。其工作條件為:
1 齒輪圓周速度不大于20m/s;
2 高速軸轉速不大于1500r/min;
3 工作環境溫度為-40℃~+45℃;
4 可正反兩向運轉。
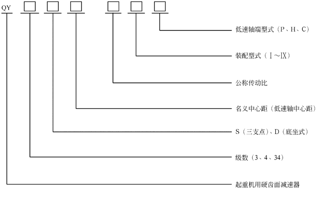
QY系列起重機減速機型號和標記
1. 標記示例:
名義中心a1=315,公稱傳動比i=56,裝配型式第Ⅲ種,低速軸為齒輪軸端立式安裝三級傳動起重機用硬齒面減速器,標記為減速QY3S-56ⅢCL
2.標記示例:
名義中心距a1=315,公稱傳動比i=56,裝配型式第Ⅲ種,低速軸為齒輪軸端的三級傳動起重機用硬齒面減速器,QY3D15-56ⅢC。
QY系列起重機用硬齒面減速機軸端型式
軸端型式:高速軸端采用圓柱軸伸健聯接,輸出軸端有三種型式
a.p型:圓柱軸伸,平健、單健聯接;
b.H型:花健軸伸,漸開線花健聯接;
c.C型:齒軸伸(僅名義中心距180mm~560 mm的減速器具有這種軸端型式)
義中心距 | K值 | P型 | H型 | |||||||||||||
QY3S QY4s 型 | QY3D QY4D QY34D QY34s型 | d0 | L0 | b0 | t0 | mxz | Da(h11) | Db(k6) | D0(k5) | l | la | Lb | d1 | h | a | |
160 | 185 | 155 | 75 | 105 | 20 | 79.5 | 3×18 | 57 | 50 | 60 | 82 | 35 | 27 | M6 | 16 | 25 |
180 | 195 | 165 | 90 | 130 | 25 | 95 | 3×22 | 69 | 60 | 70 | 90 | 40 | 30 | M 6 | 16 | 30 |
200 | 215 | 185 | 95 | 130 | 25 | 100 | 3×27 | 84 | 70 | 85 | 95 | 45 | 30 | M10 | 20 | 35 |
225 | 230 | 205 | 100 | 165 | 28 | 106 | 5×18 | 95 | 80 | 100 | 125 | 55 | 40 | M12 | 25 | 40 |
250 | 255 | 225 | 110 | 165 | 28 | 116 | 5×22 | 115 | 100 | 120 | 135 | 60 | 40 | M12 | 25 | 40 |
280 | 270 | 250 | 130 | 200 | 32 | 137 | 5×24 | 125 | 110 | 130 | 140 | 65 | 45 | M12 | 25 | 40 |
315 | 310 | 265 | 140 | 200 | 36 | 148 | 5×26 | 135 | 120 | 140 | 155 | 75 | 50 | M12 | 25 | 50 |
355 | 335 | 290 | 170 | 240 | 40 | 179 | 5×30 | 155 | 140 | 160 | 165 | 80 | 55 | M12 | 25 | 60 |
400 | 375 | 325 | 180 | 240 | 45 | 190 | 5×34 | 175 | 160 | 180 | 180 | 90 | 55 | M12 | 60 | 80 |
450 | 415 | 365 | 220 | 280 | 50 | 231 | 5×38 | 195 | 180 | 200 | 190 | 100 | 60 | M16 | 30 | 80 |
500 | 450 | 420 | 260 | 330 | 56 | 272 | 8×26 | 216 | 190 | 222 | 205 | 110 | 60 | M16 | 30 | 110 |
560 | 510 | 460 | 280 | 380 | 63 | 292 | 8×30 | 248 | 220 | 254 | 220 | 125 | 60 | M16 | 30 | 110 |
630 | 565 | 520 | 300 | 380 | 70 | 314 | 8×34 | 280 | 250 | 286 | 235 | 140 | 60 | M16 | 40 | 140 |
710 | 600 | 550 | 340 | 450 | 80 | 355 | 8×38 | 312 | 280 | 318 | 260 | 155 | 70 | M20 | 40 | 140 |
800 | 670 | 625 | 400 | 540 | 90 | 417 | 8×44 | 360 | 320 | 366 | 285 | 175 | 75 | M20 | 40 | 160 |
名義中心距a1 | Mxz | D | D1(H7) | K1 | K2 | B | E | D2 | D3 | L1 | L2 |
160 | |||||||||||
180 | 3×56 | 174 | 90 | 279.5 | 253 | 25 | 25 | 40 | 135 | 45 | 60 |
200 | 4×56 | 232 | 120 | 302.5 | 271 | 35 | 25 | 40 | 170 | 50 | 75 |
225 | 4×56 | 232 | 120 | 339.5 | 308 | 35 | 25 | 40 | 170 | 50 | 75 |
250 | 6×56 | 348 | 170 | 402 | 370 | 40 | 32 | 45 | 260 | 76 | 100 |
280 | 6×56 | 348 | 170 | 402 | 370 | 40 | 32 | 45 | 260 | 76 | 100 |
315 | 6×56 | 348 | 170 | 429 | 397 | 40 | 32 | 45 | 260 | 76 | 100 |
355 | 8×48 | 400 | 180 | 450 | 415 | 50 | 32 | 50 | 260 | 78 | 100 |
400 | 8×54 | 448 | 200 | 482 | 442 | 50 | 32 | 105 | 280 | 78 | 100 |
450 | 10×48 | 500 | 200 | 570 | 505 | 60 | 35 | 105 | 300 | 78 | 100 |
500 | 10×58 | 600 | 250 | 650 | 575 | 70 | 40 | 110 | 340 | 80 | 110 |
560 | 10×58 | 600 | 250 | 650 | 575 | 70 | 40 | 1140 | 360 | 80 | 110 |
630 | |||||||||||
710 | |||||||||||
800 |
名義中心MM距 | 160 | 180 | 200 | 225 | 250 | 280 | 315 | 355 | 400 | 450 | 500 | 560 | 630 | 710 | 800 | |
較大允許徑向載荷RKN | 10 | 15 | 25 | 32 | 40 | 48 | 52 | 60 | 90 | 120 | 150 | 170 | 200 | 240 | 270 | |
名義 中心距 a1 | 公稱傳動比 | |||||||||||||||
16 | 18 | 20 | 22.4 | 25 | 28 | 31.5 | 35.5 | 40 | 45 | 50 | 56 | 63 | 71 | 80 | 90 | |
實際傳動比 | ||||||||||||||||
160 | 15.43 | 17.20 | 19.21 | 21.53 | 24.24 | 27.44 | 31.28 | 35.37 | 38.74 | 42.86 | 49.09 | 54.31 | 61.49 | 69.75 | 79.82 | 87.30 |
180 | 15.84 | 18.31 | 20.23 | 22.41 | 24.92 | 27.82 | 31.73 | 35.84 | 39.53 | 44.65 | 50.09 | 57.66 | 62.15 | 71.03 | 82.89 | 90.94 |
200 | 15.70 | 17.49 | 19.53 | 21.89 | 24.65 | 27.90 | 31.81 | 35.97 | 39.39 | 45.23 | 50.14 | 57.57 | 66.02 | 71.03 | 80.05 | 92.59 |
225 | 15.93 | 18.42 | 20.35 | 22.55 | 25.07 | 27.99 | 31.92 | 36.05 | 40.45 | 45.88 | 51.22 | 58.11 | 63.55 | 70.04 | 80.05 | 91.32 |
250 | 15.60 | 17.32 | 19.27 | 21.51 | 24.10 | 27.15 | 30.78 | 35.18 | 38.35 | 43.83 | 48.60 | 55.45 | 60.94 | 69.42 | 79.91 | 86.13 |
280 | 15.87 | 18.27 | 20.12 | 22.21 | 25.94 | 28.92 | 31.06 | 36.58 | 38.25 | 45.04 | 48.68 | 54.86 | 63.46 | 69.55 | 80.05 | 86.28 |
315 | 15.21 | 17.19 | 19.90 | 22.02 | 24.45 | 27.27 | 30.58 | 34.52 | 38.76 | 43.75 | 49.08 | 54.09 | 61.71 | 69.37 | 79.85 | 86.07 |
355 | 15.84 | 18.31 | 20.23 | 22.41 | 24.92 | 27.82 | 31.73 | 35.84 | 39.53 | 44.65 | 50.09 | 57.66 | 62.15 | 69.36 | 78.03 | 86.97 |
400 | 15.95 | 17.59 | 20.46 | 22.72 | 25.33 | 28.37 | 31.96 | 34.55 | 39.36 | 45.03 | 50.09 | 57.66 | 62.15 | 70.04 | 80.05 | 92.59 |
450 | 15.69 | 18.14 | 20.04 | 22.20 | 24.68 | 27.56 | 31.43 | 35.50 | 39.01 | 44.98 | 50.47 | 58.09 | 62.62 | 71.56 | 78.92 | 88.79 |
500 | 16.06 | 17.82 | 19.83 | 22.13 | 24.81 | 27.94 | 31.68 | 36.20 | 39.83 | 44.58 | 48.60 | 54.67 | 60.94 | 69.42 | 79.91 | 88.59 |
560 | 15.87 | 18.27 | 20.12 | 22.21 | 25.94 | 28.92 | 31.06 | 36.58 | 38.25 | 45.04 | 46.68 | 54.86 | 63.46 | 69.55 | 80.05 | 86.28 |
630 | 15.69 | 18.14 | 20.04 | 22.20 | 24.68 | 27.56 | 31.43 | 35.50 | 39.83 | 44.98 | 50.47 | 55.66 | 62.62 | 70.72 | 81.40 | 87.74 |
710 | 16.05 | 17.71 | 20.60 | 22.88 | 25.50 | 28.56 | 32.18 | 36.52 | 39.63 | 45.50 | 49.37 | 56.82 | 63.00 | 70.88 | 79.73 | 94.10 |
800 | 15.95 | 17.59 | 20.46 | 22.72 | 25.33 | 28.37 | 31.96 | 34.55 | 39.36 | 45.30 | 50.09 | 57.66 | 62.15 | 70.04 | 80.05 | 92.59 |
名義中 心距a1 | 公稱傳動比 | ||||||||||||
100 | 112 | 125 | 140 | 160 | 180 | 200 | 224 | 250 | 280 | 315 | 355 | 400 | |
實際傳動比 | |||||||||||||
200 | 102.99 | 114.44 | 127.79 | 143.57 | 162.50 | 177.99 | 203.34 | 229.16 | 245.96 | 282.43 | 304.13 | 351.79 | 403.39 |
225 | 100.82 | 114.14 | 130.11 | 147.11 | 161.13 | 180.79 | 200.02 | 220.45 | 249.59 | 283.12 | 309.66 | 354.33 | 404.24 |
250 | 97.41 | 108.77 | 124.04 | 140.10 | 157.20 | 171.37 | 197.25 | 227.03 | 244.72 | 279.68 | 306.87 | 358.09 | 385.99 |
280 | 99.46 | 112.60 | 128.36 | 145.13 | 158.96 | 171.82 | 197.29 | 222.35 | 254.96 | 293.46 | 315.75 | 340.35 | 393.67 |
315 | 95.61 | 106.76 | 121.75 | 137.51 | 154.28 | 173.07 | 196.32 | 216.37 | 236.65 | 272.39 | 310.75 | 355.15 | 382.81 |
355 | 98.22 | 110.65 | 125.44 | 143.34 | 156.26 | 175.33 | 200.38 | 225.42 | 247.34 | 284.69 | 306.87 | 349.60 | 389.68 |
400 | 100.97 | 112.56 | 120.92 | 142.38 | 153.90 | 175.33 | 197.59 | 222.69 | 257.58 | 296.48 | 319.57 | 350.21 | 405.09 |
450 | 101.63 | 113.36 | 127.13 | 143.52 | 160.99 | 180.63 | 199.08 | 219.55 | 250.47 | 288.30 | 310.75 | 349.34 | 393.01 |
500 | 97.41 | 108.77 | 124.04 | 140.10 | 157.20 | 171.37 | 197.25 | 221.90 | 239.19 | 275.31 | 307.23 | 342.46 | 379.68 |
560 | 102.21 | 114.48 | 128.98 | 139.41 | 158.82 | 171.67 | 197.59 | 222.69 | 240.03 | 276.28 | 315.75 | 340.35 | 393.67 |
630 | 98.30 | 109.76 | 125.17 | 141.37 | 158.62 | 177.98 | 204.85 | 225.92 | 243.51 | 280.29 | 315.32 | 345.28 | 388.44 |
710 | 100.10 | 112.76 | 127.83 | 146.08 | 159.25 | 172.79 | 194.39 | 218.69 | 243.76 | 280.57 | 311.06 | 354.38 | 418.24 |
800 | 100.97 | 112.56 | 120.92 | 142.38 | 153.90 | 175.33 | 197.59 | 222.69 | 257.58 | 296.48 | 319.57 | 350.21 | 405.09 |
載荷狀況 | 立方 根均 值4) | 系數 | 利用等級 | ||||||||||||||||||||
載荷 狀態 | 說明 | T0 | T1 | T2 | T3 | T4 | T5 | T6 | T7 | T8 | T9 | ||||||||||||
≤200 | ﹥200 ~400 | ﹥400 ~800 | ﹥800 ~1600 | ﹥1600 ~3200 | ﹥3200 ~6300 | ﹥6300 ~12500 | ﹥12500 ~25000 | ﹥25000 ~50000 | ﹥50000 | ||||||||||||||
輕L1 | 很少額 定荷,一般輕 微載荷 | K≤0.05 | 1)F1 2)F3 3)F3 | 0.8 0.8 1.2 | M1 | 0.8 0.8 1.2 | M1 | 0.8 0.8 1.3 | M1 | 0.8 0.8 1.3 | M2 | 0.8 0.8 1.3 | M3 | 0.9 0.8 1.3 | M4 | 1.0 0.9 1.4 | M5 | 1.0 1.0 1.5 | M6 | 1.1 1.15 1.6 | M7 | 1.2 1.3 1.8 | M8 |
中L2 | 有時額定載荷, 經常作用輕微 載荷 | 0.05﹤ K≤0.63 | 1)F1 2)F3 3)F3 | 0.8 | M1 | 0.8 0.8 | M1 | 0.8 0.8 | M2 | 0.9 0.8 | M3 | 0.9 0.8 | M4 | 1.0 | M5 | 1.1 | M6 | 1.2 | M7 | 1.3 | M8 | 1.4 | M8 |
0.8 | 0.8 | 0.9 | 1.0 | 1.15 | 1.3 | ||||||||||||||||||
1.2 | 1.2 | 1.3 | 1.3 | 1.3 | 1.3 | 1.4 | 1.5 | 1.6 | 1.8 | ||||||||||||||
重L3 | 經常作用額定 載荷,一般作 用中等載荷 | 0.63﹤K≤0.80 | 1)F1 2)F3 3)F3 | 0.8 | 0.8 | 0.9 | M3 | 1.0 | 1.0 | M5 | 1.1 | M6 | 1.2 | 1.3 | 1.4 | M8 | 1.6 | ||||||
0.8 | 0.8 | 0.8 | 0.8 | 0.8 | 0.9 | 1.0 | 1.15 | 1.3 | 1.5 | ||||||||||||||
1.2 | M1 | 1.3 | M2 | 1.3 | 1.3 | M4 | 1.3 | 1.4 | 1.5 | M7 | 1.6 | M8 | 1.8 | 2 | M8 | ||||||||
特重L4 | 頻繁作 用額定 載荷 | 0.80﹤K≤1.00 | 1)F1 2)F3 3)F3 | 0.9 | M2 | 0.9 | 1.0 | M4 | 1.1 | 1.2 | M6 | 1.3 | 1.4 | M8 | 1.6 | 1.8 | M8 | 2.0 | |||||
0.8 | 0.8 | 0.8 | 0.8 | 0.8 | 0.9 | 1.0 | 1.15 | 1.3 | 1.5 | ||||||||||||||
1.3 | 1.3 | M3 | 1.3 | 1.3 | M5 | 1.3 | 1.4 | M7 | 1.5 | 1.6 | M8 | 1.8 | 2 | M8 | |||||||||
掃一掃咨詢微信客服